Переключатели крестовые серии ПК12
Общие сведения
Таблица аналогов переключателейПереключатель крестовой предназначен для коммутации электрических цепей управления переменного тока частотой 50 (60) Гц напряжением 380 В, постоянного тока напряжением 220 В и применяются для комплектации панелей, пультов, шкафов управления металлорежущих станков и других подобных устройств, для управления которыми необходима мнемоническая связь между направлением перемещения рукоятки переключателя и направлением перемещения рабочего органа управляемого механизма.
Структурное обозначение переключателя крестового ПК 12-21ХХХХ-54 Х3:
ПК-вид аппарата переключатель крестовый;
12-номер серии;
21-номинальный ток: 10 А;
Х-разделительный знак или буква: "-" - исполнение без защиты от попадания стружки;
Д - исполнение с защитой от попадания стружки;
Х-число полюсов, управляемых рукояткой (8 -8 полюсов);
Х-число полюсов, управляемых толкателем (0 - полюса отсутствуют, 2 - два полюса);
Х-конструктивное исполнение приводного элемента (1 -рукоятка с одним фиксируемым положением; 2 - рукоятка с пятью фиксируемыми положениями);
54-степень защиты IР54 по ГОСТ 14255-69;
Х3-климатическое исполнение (УХЛ, Т) и категория размещения по ГОСТ 15150-69.
Технические данные
Коммутационная износостойкость переключателей при частоте включений не более 600 циклов в час, относительной продолжительности включения (ПВ) 40, 60% с электрическими нагрузками, приведенными в табл. 2, составляет не менее:
0,25*106 циклов ВО для каждого из полюсов, управляемых рукояткой (на одно положение рукоятки);
1,25*106 циклов ВО для полюсов, управляемых толкателем.
Таблица 1. Коммутационная износостойкость
| Род тока и категория применения |
Режим работы | Ток нагрузки, А при номинальном рабочем напряжении, В |
||
|---|---|---|---|---|
| 24 | 220 | 380 | ||
| Переменный, AC-11 | Включение при cosφ 0,7±0,05 | - | 20 | 18 |
| Отключение при cosφ 0,3±0,05 | - | 2 | 3 | |
| Постоянный, DC-11 | Включение и отключение при постоянной времени электрической цепи (τ), равной 0,01±0,0015 с | - | 20 | 18 |
| Примечание. Значения нагрузок для полюсов, управляемых толкателем, в четыре раза меньше указанных в таблице | ||||
Таблица 2. Коммутационная способность
| Род тока и категория применения |
Число циклов ВО |
Ток нагрузки, А |
Напряжение, В | Коэффициент мощности, cosφ |
Постоянная времени электрической цепи τ, с |
|---|---|---|---|---|---|
| Переменный частотой 50 (60) Гц, АС-11 |
50 | 33 44 |
418 | 0,7 | - |
| Постоянный, DC-11 | 20 | 1,65 0,22 0,11 |
242 | - | 0,05 |
| Примечание. Значения нагрузок для полюсов, управляемых толкателем, в четыре раза меньше указанных в таблице | |||||
Классификация
Переключатели классифицируются по типоисполнениям в зависимости от наличия или отсутствия защиты от попадания стружки, числа полюсов, управляемых толкателем, конструктивного исполнения приводного элемента и климатического исполнения согласно структуре условного обозначения и табл. 3.
Таблица 3
| Типоисполнение | Число полюсов, управляемых толкателем |
Исполнение приводного элемента |
Маса, кг, не более |
|---|---|---|---|
| ПК12-21-801-54 УХЛ3 ПК12-21-801-54 УХЛ3 экспорт ПК12-21-801-54 Т3 экспорт ПК12-21Д801-54 УХЛ3 ПК12-21Д801-54 УХЛ3 экспорт ПК12-21Д801-54 Т3 экспорт |
0 | Рукоятка с одним фиксируемым положением |
0,259 0,259 0,284 0,295 0,295 0,320 |
| ПК12-21-821-54 УХЛ3 ПК12-21-821-54 УХЛ3 экспорт ПК12-21-821-54 Т3 экспорт ПК12-21Д821-54 УХЛ3 ПК12-21Д821-54 УХЛ3 экспорт ПК12-21Д821-54 Т3 экспорт |
2 | 0,300 0,300 0,304 0,338 0,338 0,360 |
|
| ПК12-21-802-54 УХЛ3 ПК12-21-802-54 УХЛ3 экспорт ПК12-21-802-54 Т3 экспорт ПК12-21Д802-54 УХЛ3 ПК12-21Д802-54 УХЛ3 экспорт ПК12-21Д802-54 Т3 экспорт |
0 | Рукоятка с пятью фиксируемыми положениями |
0,265 0,265 0,280 0,301 0,301 0,326 |
| ПК12-21-822-54 УХЛ3 ПК12-21-822-54 УХЛ3 экспорт ПК12-21-822-54 Т3 экспорт ПК12-21Д822-54 УХЛ3 ПК12-21Д822-54 УХЛ3 экспорт ПК12-21Д822-54 Т3 экспорт |
2 | 0,306 0,306 0,331 0,342 0,342 0,366 |
Габаритные размеры переключателей
В комплект поставки входят переключатель, техническое описание и инструкция по эксплуатации (1 экз. на партию не менее 10 переключателей, направляемых в один адрес, если иное количество не оговорено в заказе).
Запасные части не поставляются.
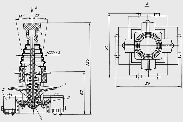
На рис. 1 приведен переключатель, состоящий из приводной рукоятки, сочлененной подвижно с управляющей крестовиной; корпуса, содержащего сферический подпятник, служащий опорой для приводной рукоятки, и микровыключателей.

Рис. 1.: Общий вид и габаритные размеры переключателей крестовых ПК12-21-801 и ПК12-21-802:
1 - приводная рукоятка;
2 - управляющая крестовина;
3 - корпус;
4 - сферический подпятник;
5 - микровыключатель
Исполнения переключателей, приведенные на рис. 2, дополнительно имеют два замыкающих полюса с внешними выводами, управляемых толкателем.

Рис. 2.: Общий вид и габаритные размеры крестовых переключателей ПК12-21-821 и ПК12-21-822:
1 - толкатель;
2 - внешний вывод
Переключатели крестовые ПК с защитной резиновой манжетой от попадания стружки (см. рис. 3 и 4) дополнительно комплектуются пластмассовым колпаком.
Установка переключателей производится на металлических и изоляционных панелях толщиной 16 мм с помощью фронтального кольца и набора резиновых прокладок.

Рис. 3.: Общий вид и габаритные размеры переключателей крестовых ПК12-21Д801 и ПК12-21Д802:
1 - пластмассовый колпак

Рис. 4.: Общий вид и габаритные размеры крестовых переключателей ПК12-21Д821 и ПК12-21Д822
Размеры установочного отверстия в панели приведены на рис. 5, установочных прокладок - на рис. 6.

Рис. 5.: Размеры установочного отверстия в панели для установки переключателей

Рис. 6.: Размеры установочных резиновых прокладок
Раздел не найден









































































